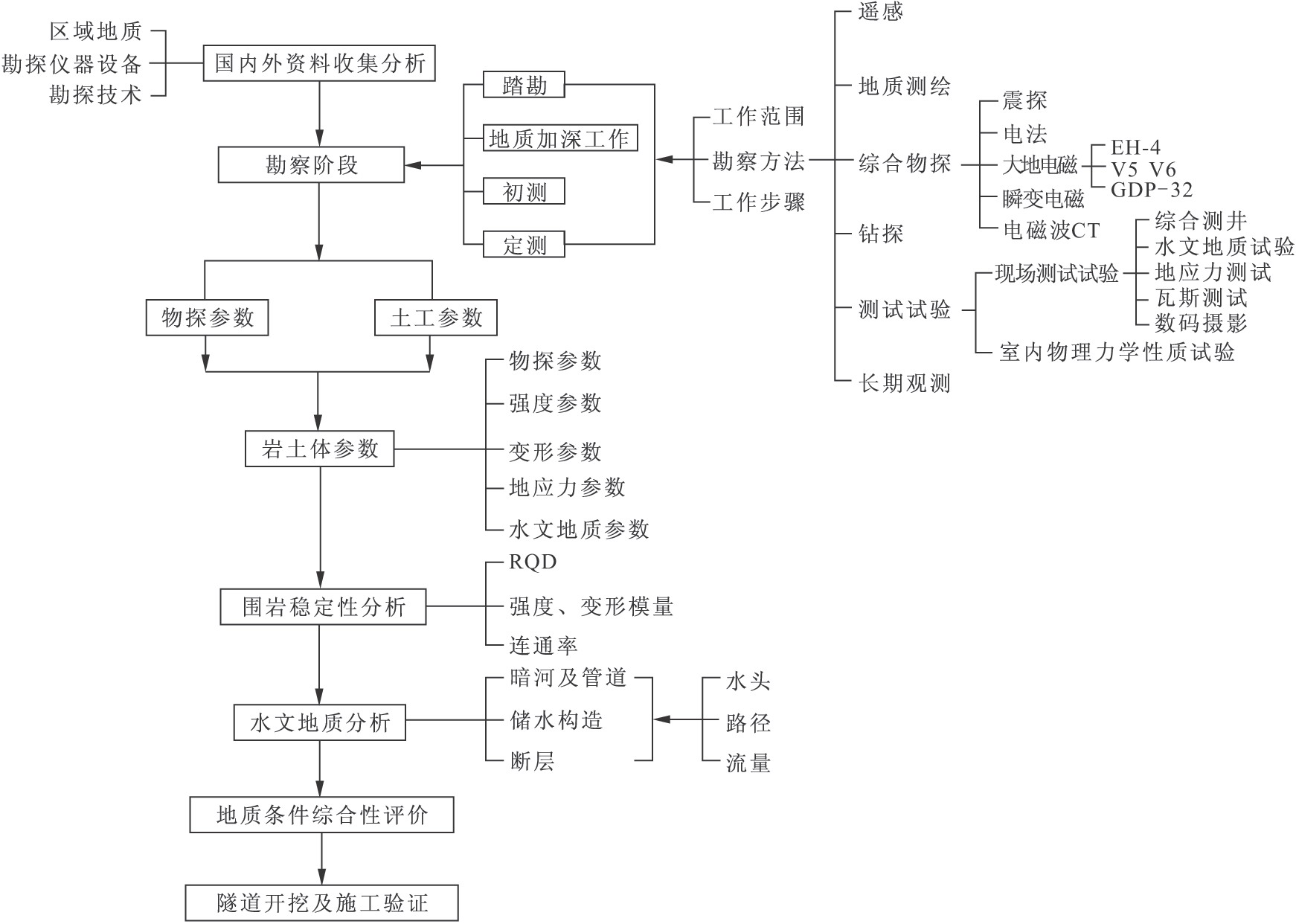
對于深埋復雜巖溶隧道,除確定巖體物理力學參數進行隧道圍巖分級外,還需查明巖溶發育規律,預測隧道涌水及突水的可能性、位置、涌水量,溶洞規模、充填物特征等,對于大跨度洞室還應確定主要軟弱結構面的分布及組合評價圍巖穩定性。深埋巖溶隧道的復雜性決定了選擇的勘察技術應具有探查深度大、精度高的特點,地質調繪、綜合物探、鉆探、測試試驗的重點應查明隧道通過地區的巖溶發育規律、巖溶及巖溶管道的位置與規模、產生突水突泥的地段等。巖溶隧道地質勘察工作程序如圖3-1所示。

圖3-1巖溶隧道地質勘察工作程序圖

對于特定的巖溶隧道,具體勘察工作要求如下:

(1)在充分分析研究既有資料的基礎上,以遙感判釋先行,對發育規模宏大的暗河系統進行擴大范圍、深入的地質測繪和巖溶水文地質調查。

(2)對與隧道關系密切的暗河、溶洞開展進洞調查,進行示蹤試驗、水化學分析試驗,調查所有暗河的標高、流量及其發育特征,詳細查明暗河的補給、徑流、排泄路徑,空間展布,流量動態變化等。

(3)采用最先進的物探方法和儀器設備(如EH-4、GDP-32、V6、V5和瞬變電磁、跨孔CT等)進行綜合地球物理探測,結合孔內無線電波(聲波)透視及孔內全景式數字攝影,查明隧道深部的地層、構造,探明巖溶空間發育程度、深部巖溶存在的可能性,暗河位置和規模等。

(4)在充分分析調查測繪、物探資料的基礎上布置適量的深孔驗證深部地層、構造和物探異常;利用深孔進行地溫、瓦斯、地應力的測試,水文地質試驗及綜合測井等工作,取得相關的參數及資料。

(5)選取與隧道密切相關的井泉、暗河進出口、地表河流等進行長期流量動態觀測,并選擇代表性的地段建立氣象觀測站。

(6)采用地質分析法、統計分析法、工程地質類比法等分析評價巖溶隧道工程地質及水文地質條件,可能發生重大地質災害的原因、性質、位置或地段、規模、危害程度,提出相應的工程處理措施建議。

(7)進行施工地質復雜程度分級,為施工階段超前預測預報工作提供指導。